过程电机 (PMTR)
此信息适用于 CompactLogix 5380P、ControlLogix 5580P 和 ControlLogix 5590P 控制器。
过程电机 (Process Motor, PMTR) 指令使用全电压接触器或智能电机控制器(软启动器)监控并控制固定单速、双速或反向电机。电机可以运行或点动,包括反向点动或快速点动,具体由用户配置。可以通过设备对象接口或通过各个引脚与硬件电机控制器交互。该对象是 Rockwell Automation 过程对象库中现有 PlantPAx P_Motor(单速)、P_Motor2Spd(双速)、P_MotorRev(反向)和 P_MotorHO(手控操作或仅监控)Add-On 自定义指令的可配置内置组合。
PMTR 指令用于:
- 使用全电压接触器(或接触器对)或智能电机控制(软启动器)监控和控制单速、双速或反向电机。该指令不用于那些控制速度或位置的变量速度驱动器,它不使用任何运动轴。
- 选择操作符、程序、外部、覆盖、维护、停用或手控作为电机命令源。
- 使用所选命令源使电机正向启动。
- 如果已配置为反向启动电机,则使用所选命令源使电机反向启动,或者在高速下启动电机(如果已配置为双速操作)。
- 使用所选命令源使电机正向点动。只允许操作员、外部和维护命令源使电机点动。
- 如果已配置为反向启动电机,则使用所选命令源使电机反向点动,或者在高速下点动电机(如果已配置为双速操作)。只允许操作员、外部和维护命令源使电机点动。
- 监控实际电机状态,包括:
- 运行反馈(包括针对双速操作的慢速和快速或反向操作的正向和反向的单独反馈)
- 电机控制器就绪
- 受控方向/速度
- 实际方向/速度
- 电机控制器警告
- 电机控制器发生故障(带有故障代码和说明)
- 使用一组功率分立接口标签与电机设备对象连接。如果接口标签未链接(可选 InOut 参数),则将使用一组输入和输出参数逐信号连接启动器或电机控制器。
- 搜索链接的故障代码查找表以提供文本性的电机控制器故障信息,或使用通过功率分立接口故障记录提供的文本。
- 与其他设备和过程指令一起参与控制策略总线 (BUS_OBJ)。
- 在启动或点动之前,使用可配置的警报时间将输出配置为预启动警告声音(喇叭)。
- 配置虚拟化,在禁用物理设备输出的同时,为工作电机提供仿真的反馈。
- 监控在配置的时间内无法启动以及在配置的时间内无法停止的运行反馈、状态或报警。
- 监控用于允许电机正向/慢速启动或点动的许可条件。
- 监控用于允许电机反向/快速启动或点动的许可条件。
- 监控用于停止并防止电机启动或点动的互锁条件。
- 监控输入/输出 (I/O) 通信故障。
- 如果互锁条件导致电机停止,则触发报警。
- 当收到操作员命令(启动、停止、点动)时,自动清除锁定的报警和电机控制器故障。
- 当收到外部命令(启动、停止、点动)时,自动清除锁定的报警和电机控制器故障。
- 对“报警已禁用”、“不良配置”、“未就绪”和“维护绕过处于活动状态”使用 HMI 浏览路径记录。
- 自动化逻辑使用“可用”状态指示电机是否可由其他对象控制。
- 针对“启动失败”、“停止失败”、“互锁脱扣”、“输入/输出 (I/O) 故障”和“电机故障”使用报警。
可用语言
梯形图

功能块图

结构化文本
PMTR (PMTRTag, Ref_Ctrl_Set tag, Ref_Ctrl_Cmd tag, Ref_Ctrl_Sts tag, BusObj tag, Ref_FaultCodeList tag);
操作数
重要提示:
以下情况下会导致运行出现意外:
- 输出标签操作数被覆盖。
- 结构操作数的成员被覆盖。
- 除非另外指定,否则结构操作数由多条指令共用。
指令中混用数据类型时,需遵从相关的数据转换规则。请参阅“数据转换”部分。
配置操作数
操作数 | 类型 | 格式 | 说明 |
|---|---|---|---|
PlantPAx Control | P_MOTOR_DISCRETE | 标签 | 指令正确运行所需的数据结构。 |
Ref_Ctrl_Set | RAC_ITF_DVC_PWRDISCRETE_SET | 标签 | 功率分立器件对象设置接口。 |
Ref_Ctrl_Cmd | RAC_ITF_DVC_PWRDISCRETE_CMD | 标签 | 功率分立器件对象命令接口。 |
Ref_Ctrl_Sts | RAC_ITF_DVC_PWRDISCRETE_STS | 标签 | 功率分立器件对象状态接口。 |
BusObj | BUS_OBJ | 标签 | 总线组件。 |
Ref_FaultCodeList | RAC_CODE_DESCRIPTION[x] | 标签 | 智能电机控制器的故障代码与故障说明查找表。 |
P_MOTOR_DISCRETE 结构
公共成员是可通过编程方式访问的标准可见标签成员。专用隐藏成员用于 HMI 面板中,无法通过编程方式访问。专用成员在公共成员后面的单独表中列出。
公共输入成员 | 数据类型 | FBD 默认可见性 | 需要 FBD 接线 | 用途 | 说明 |
|---|---|---|---|---|---|
EnableIn | BOOL | 不可见 | 不需要 | 输入 | 启用输入 - 系统定义的参数 默认值为真。 |
Inp_InitializeReq | BOOL | 不可见 | 不需要 | 输入 | 1 = 请求初始化指令。指令通常在首次运行时进行初始化。需要重新初始化时使用此请求。该指令自动清除该操作数。 默认值为真。 |
Inp_OwnerCmd | DINT | 不可见 | 不需要 | 输入 | 宿主设备命令。 0 = 无, .10 = 操作员锁定, .11 = 操作员解锁, .12 = 程序锁定, .13 = 程序解锁, .14 = 获取维护, .15 = 释放维护, .16 = 获取外部, .17 = 释放外部, .29 = 回波。 默认值为 0。 |
Inp_LastFaultCodeData | DINT | 不可见 | 不需要 | 输入 | 最近生成的智能电机控制器故障代码(枚举)。 默认值为 0。 |
Inp_ReadyData | BOOL | 不可见 | 不需要 | 输入 | 1 = 智能电机控制器运行准备就绪。 默认值为真。 |
Inp_1RunFdbkData | BOOL | 不可见 | 不需要 | 输入 | 1 = 电机正向运行或慢速运行。 默认值为假。 |
Inp_2RunFdbkData | BOOL | 不可见 | 不需要 | 输入 | 1 = 电机反向运行或快速运行。 默认值为假。 |
Inp_AlarmData | BOOL | 不可见 | 不需要 | 输入 | 1 = 智能电机控制器发出警告或报警。请参阅控制器显示内容或手册。 默认值为假。 |
Inp_FaultedData | BOOL | 不可见 | 不需要 | 输入 | 1 = 智能电机控制器出现故障。请参阅控制器显示内容或手册。 默认值为假。 |
Inp_DvcNotify | SINT | 不可见 | 不需要 | 输入 | 相关设备对象报警优先级和确认状态。 0 = 未处于报警中,已确认, 1 = 未处于报警中,未确认或需要重置, 2 = 低严重性报警,已确认, 3 = 低严重性报警,未确认, 4 = 中等严重性报警,已确认, 5 = 中等严重性报警,未确认, 6 = 高严重性报警,已确认, 7 = 高严重性报警,未确认, 8 = 紧急严重性报警,已确认, 9 = 紧急严重性报警,未确认。 |
Inp_IOFault | BOOL | 可见 | 不需要 | 输入 | 指示输入/输出 (IO) 数据不准确。 0 = 输入/输出 (IO) 数据良好, 1 = 输入/输出 (IO) 数据不良,导致故障。 如果电机不是虚拟电机,此输入会置位 Sts_IOFault,这会引发 IOFault 报警。 默认值为假。 |
Inp_1PermOK | BOOL | 可见 | 不需要 | 输入 | 1 = 许可正常 (OK),电机可以正向/慢速启动或点动。 默认值为真。 |
Inp_1NBPermOK | BOOL | 可见 | 不需要 | 输入 | 1 = 不可绕过许可正常 (OK),电机可以正向/慢速启动或点动。 默认值为真。 |
Inp_2PermOK | BOOL | 不可见 | 不需要 | 输入 | 1 = 许可正常 (OK),电机可以反向/快速启动或点动。 默认值为真。 |
Inp_2NBPermOK | BOOL | 不可见 | 不需要 | 输入 | 1 = 不可绕过许可正常 (OK),电机可以反向/快速启动或点动。 默认值为真。 |
Inp_IntlkOK | BOOL | 可见 | 不需要 | 输入 | 1 = 互锁正常 (OK),电机可以启动或点动并保持运行状态。 默认值为真。 |
Inp_NBIntlkOK | BOOL | 可见 | 不需要 | 输入 | 1 = 不可绕过互锁正常 (OK),电机可以启动或点动并保持运行状态。 默认值为真。 |
Inp_IntlkAvailable | BOOL | 可见 | 不需要 | 输入 | 1 = 互锁可用性正常 (OK)。 默认值为假。 |
Inp_IntlkTripInh | BOOL | 可见 | 不需要 | 输入 | 1 = 禁用互锁脱扣状态 默认值为假。 |
Inp_RdyReset | BOOL | 不可见 | 不需要 | 输入 | 1 = 通过该对象重置的相关对象已准备好重置。 默认值为假。 |
Inp_Hand | BOOL | 不可见 | 不需要 | 输入 | 1 = 获取手控(通常为本地硬接线),0 = 释放手控。 默认值为假。 |
Inp_Ovrd | BOOL | 不可见 | 不需要 | 输入 | 1 = 获取覆盖(较高优先级程序逻辑),0 = 释放覆盖。 默认值为假。 |
Inp_OvrdCmd | SINT | 不可见 | 不需要 | 输入 | 覆盖命令: 0 = 无, 1 = 停止, 2 = 启动 1(正向/慢速), 3 = 启动 2(反向/快速)。 默认值为 0。 |
Inp_ExtInh | BOOL | 不可见 | 不需要 | 输入 | 1 = 禁止外部获取,0 = 允许外部获取。 默认值为假。 |
Inp_HornInh | BOOL | 不可见 | 不需要 | 输入 | 1 = 禁用声音警告,0 = 启用声音警告。 默认值为假。 |
Inp_Reset | BOOL | 不可见 | 不需要 | 输入 | 1 = 重置已去除锁定和已清除报警。 默认值为假。 |
Cfg_AllowDisable | BOOL | 不可见 | 不需要 | 输入 | 1 = 允许维护人员禁用报警。 默认值为真。 |
Cfg_AllowShelve | BOOL | 不可见 | 不需要 | 输入 | 1 = 允许操作员延迟报警。 默认值为真。 |
Cfg_eObjType | SINT | 不可见 | 不需要 | 输入 | 电机类型: 0 = 单速, 1 = 反向, 2 = 双速(枚举)。 默认值为 0。 |
Cfg_HasStart1 | BOOL | 不可见 | 不需要 | 输入 | 1 = 电机启动 1(正向/慢速)命令已启用且可见,0 = 不允许电机启动 1 命令。 默认值为假。 |
Cfg_HasStart2 | BOOL | 不可见 | 不需要 | 输入 | 1 = 电机启动 2(反向/快速)命令已启用且可见,0 = 不允许电机启动 2 命令。 默认值为假。 |
Cfg_HasJog1 | BOOL | 不可见 | 不需要 | 输入 | 1 = 电机点动 1(正向/慢速)命令已启用且可见,0 = 不允许电机点动 1 命令。 默认值为假。 |
Cfg_HasJog2 | BOOL | 不可见 | 不需要 | 输入 | 1 = 电机点动 2(反向/快速)命令已启用且可见,0 = 不允许电机点动 2 命令。 默认值为假。 |
Cfg_HasStop | BOOL | 不可见 | 不需要 | 输入 | 1 = 电机停止命令已启用且可见,0 = 指令无控制权,只能监控电机。 默认值为真。 |
Cfg_AllowLocal | BOOL | 不可见 | 不需要 | 输入 | 1 = 允许本地启动/停止而不发出报警,0 = 仅通过命令启动/停止。 默认值为假。 |
Cfg_HasRunFdbk | BOOL | 不可见 | 不需要 | 输入 | 1 = 电机在运行时提供反馈信号。 默认值为假。 |
Cfg_UseRunFdbk | BOOL | 不可见 | 不需要 | 输入 | 1 = 故障检查应该使用电机运行反馈。 默认值为假。 |
Cfg_HasDvcObj | BOOL | 不可见 | 不需要 | 输入 | 1 = 通知 HMI 已连接设备(例如,过载继电器)对象。 默认值为假。 |
Cfg_Has1PermObj | BOOL | 不可见 | 不需要 | 输入 | 1 = 通知 HMI 已将对象连接到 Inp_1Perm 输入。 默认值为假。 |
Cfg_Has2PermObj | BOOL | 不可见 | 不需要 | 输入 | 1 = 通知 HMI 已将对象连接到 Inp_2Perm 输入。 默认值为假。 |
Cfg_HasIntlkObj | BOOL | 不可见 | 不需要 | 输入 | 1 = 通知 HMI 已将对象连接到 Inp_Intlk 输入。 默认值为假。 |
Cfg_HasResInhObj | BOOL | 不可见 | 不需要 | 输入 | 1 = 通知 HMI 已连接重启禁用对象。 默认值为假。 |
Cfg_HasRunTimeObj | BOOL | 不可见 | 不需要 | 输入 | 1 = 通知 HMI 已连接运行时间/启动对象。 默认值为假。 |
Cfg_HasMoreObj | BOOL | 不可见 | 不需要 | 输入 | 1 = 通知 HMI 有包含较多信息的对象可用。 默认值为假。 |
Cfg_OperStopPrio | BOOL | 不可见 | 不需要 | 输入 | 1 = 可随时接受 OCmd_Stop; 0 = 仅当选择了 Oper 时,才能接受 OCmd_Stop。 默认值为假。 |
Cfg_ExtStopPrio | BOOL | 不可见 | 不需要 | 输入 | 1 = 可随时接受 XCmd_Stop;0 = 仅当选择了 Ext 时,才能接受 XCmd_Stop。 默认值为假。 |
Cfg_OCmdResets | BOOL | 不可见 | 不需要 | 输入 | 1 = 任何电机 OCmd 重置已去除锁定和已清除报警;0 = 需要 OCmdReset。 默认值为假。 |
Cfg_XCmdResets | BOOL | 不可见 | 不需要 | 输入 | 1 = 任何电机 XCmd 重置已去除锁定和已清除报警;0 = 需要 XCmdReset。 默认值为假。 |
Cfg_OvrdPermIntlk | BOOL | 不可见 | 不需要 | 输入 | 1 = 覆盖忽略可绕过许可/互锁;0 = 覆盖使用所有许可/互锁。 默认值为假。 |
Cfg_ShedOnFailToStart | BOOL | 不可见 | 不需要 | 输入 | 1 = 启动失败时停止电机并发出报警;0 = 启动失败时仅发出报警。 默认值为真。 |
Cfg_ShedOnIOFault | BOOL | 不可见 | 不需要 | 输入 | 1 = 发生输入/输出 (I/O) 故障时停止电机并发出报警;0 = 发生输入/输出 (I/O) 故障时仅发出报警。 默认值为真。 |
Cfg_HasOper | BOOL | 不可见 | 不需要 | 输入 | 1 = 存在操作符(未锁定),可选择。 默认值为真。 |
Cfg_HasOperLocked | BOOL | 不可见 | 不需要 | 输入 | 1 = 存在锁定的操作符,可选择。 默认值为真。 |
Cfg_HasProg | BOOL | 不可见 | 不需要 | 输入 | 1 = 存在程序(未锁定),可选择。 默认值为真。 |
Cfg_HasProgLocked | BOOL | 不可见 | 不需要 | 输入 | 1 = 存在锁定的程序,可选择。 默认值为真。 |
Cfg_HasExt | BOOL | 不可见 | 不需要 | 输入 | 1 = 存在外部,可选择。 默认值为假。 |
Cfg_HasMaint | BOOL | 不可见 | 不需要 | 输入 | 1 = 存在维护,可选择。 默认值为真。 |
Cfg_HasMaintOoS | BOOL | 不可见 | 不需要 | 输入 | 1 = 存在维护停用,可选择。 默认值为真。 |
Cfg_OvrdOverLock | BOOL | 不可见 | 不需要 | 输入 | 1 = 覆盖取代程序/操作员锁定,0 = 不覆盖锁定。 默认值为真。 |
Cfg_ExtOverLock | BOOL | 不可见 | 不需要 | 输入 | 1 = 外部取代程序/操作员锁定,0 = 不覆盖锁定。 默认值为假。 |
Cfg_ProgPwrUp | BOOL | 不可见 | 不需要 | 输入 | 1 = 为程序加电,0 = 为操作员加电。 默认值为假。 |
Cfg_ProgNormal | BOOL | 不可见 | 不需要 | 输入 | 正常源:1 = 程序(若无请求);0 = 操作员(若无请求)。 默认值为假。 |
Cfg_PCmdPriority | BOOL | 不可见 | 不需要 | 输入 | 命令优先级。1 = 程序命令优先,0 = 操作员命令优先。 默认值为假。 |
Cfg_PCmdProgAsLevel | BOOL | 不可见 | 不需要 | 输入 | 1 = PCmd_Prog 用作级别(1 = 获取,0 = 释放)。 默认值为假。 |
Cfg_PCmdLockAsLevel | BOOL | 不可见 | 不需要 | 输入 | 1 = PCmd_Lock 用作级别(1 = 锁定,0 = 解锁)。 默认值为假。 |
Cfg_ExtAcqAsLevel | BOOL | 不可见 | 不需要 | 输入 | 1 = XCmd_Acq 用作级别(1 = 获取,0 = 释放)。 默认值为假。 |
Cfg_PauseTime | REAL | 不可见 | 不需要 | 输入 | 更改速度或方向时,接触器打开时会延迟几秒钟。有效值 = 0.0 到 2147483.0 秒。 默认值为 3.0。 |
Cfg_StartHornTime | REAL | 不可见 | 不需要 | 输入 | 执行启动命令时发出声音的时间(以秒为单位)。有效值 = 0.0 到 1000.0 秒,0.0 = 已禁用。 默认值为 0.0。 |
Cfg_VirtualFdbkTime | REAL | 不可见 | 不需要 | 输入 | 虚拟化时回送运行反馈的时间(以秒为单位)。有效值 = 0.0 到 2147483.0 秒。 默认值为 10.0。 |
Cfg_FailToStartTime | REAL | 不可见 | 不需要 | 输入 | 启动后到发生故障前接收运行反馈的时间(以秒为单位)。有效值 = 0.0 到 2147483.0 秒。 默认值为 15.0。 |
Cfg_FailToStopTime | REAL | 不可见 | 不需要 | 输入 | 停止后到发生故障前丢弃运行反馈的时间(以秒为单位)。有效值 = 0.0 到 2147483.0 秒。 默认值为 15.0。 |
Cfg_ResetPulseTime | REAL | 不可见 | 不需要 | 输入 | 通过脉冲 Out_Reset 清除电机故障的时间(以秒为单位)。有效值 = 0.0 到 2147483.0 秒。 默认值为 2.0。 |
Cfg_MaxJogTime | REAL | 不可见 | 不需要 | 输入 | 最长点动时间(以秒为单位)。有效值 = 0.0 到 2147483.0 秒,0.0 = 无限制。 默认值为 0.0。 |
Cfg_eKeepStart | SINT | 不可见 | 不需要 | 输入 | 启动命令的所有权(枚举): 0 = 遵循 CmdSrc, 1 = 操作员, 2 = 程序, 3 = 外部。 默认值为 0。 |
Cfg_eKeepJog | SINT | 不可见 | 不需要 | 输入 | 点动命令的所有权(枚举): 0 = 遵循 CmdSrc, 1 = 操作员, 3 = 外部。 默认值为 0。 |
Cfg_CnfrmReqd | SINT | 不可见 | 不需要 | 输入 | 需要操作员确认命令。表示需要命令确认的类型。 0 = 无, 1 = 需要命令确认, 2 = 需要执行者电子签名, 3 = 需要执行者和审批者电子签名。 默认值为 0。 |
Cfg_HasHistTrend | SINT | 不可见 | 不需要 | 输入 | 有历史趋势。可以从 HMI 导航到设备历史趋势面板。 0 = 无外部历史趋势, 1 = 目录历史趋势, 2 = Historian 历史趋势。 默认值为 0。 |
PSet_Owner | DINT | 不可见 | 不需要 | 输入 | 程序宿主请求 ID(非零)或释放(零)。 默认值为 0。 |
PCmd_Virtual | BOOL | 不可见 | 不需要 | 输入 | 用于选择虚拟(仿真)设备操作的程序命令。该指令自动清除该操作数。 默认值为假。 |
PCmd_Physical | BOOL | 不可见 | 不需要 | 输入 | 用于选择物理(非仿真)设备操作的程序命令。该指令自动清除该操作数。 默认值为假。 |
PCmd_Start1 | BOOL | 不可见 | 不需要 | 输入 | 用于正向/慢速启动电机的程序命令。该指令自动清除该操作数。 默认值为假。 |
PCmd_Start2 | BOOL | 不可见 | 不需要 | 输入 | 用于反向/快速启动电机的程序命令。该指令自动清除该操作数。 默认值为假。 |
PCmd_Stop | BOOL | 不可见 | 不需要 | 输入 | 用于停止电机的程序命令。该指令自动清除该操作数。 默认值为假。 |
PCmd_Prog | BOOL | 不可见 | 不需要 | 输入 | 用于选择程序的程序命令(操作员到程序)。如果 Cfg_PCmdProgAsLevel = 0,则指令会自动清除此操作数。 默认值为假。 |
PCmd_Oper | BOOL | 不可见 | 不需要 | 输入 | 用于选择操作员的程序命令(程序到操作员)。该指令自动清除该操作数。 默认值为假。 |
PCmd_Lock | BOOL | 不可见 | 不需要 | 输入 | 用于锁定程序的程序命令(不允许操作员)。如果 Cfg_PCmdLockAsLevel = 0,则指令会自动清除此操作数。 默认值为假。 |
PCmd_Unlock | BOOL | 不可见 | 不需要 | 输入 | 用于解锁程序的程序命令(允许操作员获取)。该指令自动清除该操作数。 默认值为假。 |
PCmd_Normal | BOOL | 不可见 | 不需要 | 输入 | 用于选择正常命令源的程序命令(操作员或程序)。该指令自动清除该操作数。 默认值为假。 |
PCmd_Reset | BOOL | 不可见 | 不需要 | 输入 | 用于重置需要重置的所有报警和锁定去除条件的程序命令。该指令自动清除该操作数。 默认值为假。 |
MCmd_Rel | BOOL | 不可见 | 不需要 | 输入 | 用于释放所有权(维护到操作员/程序/外部/覆盖)的维护命令。该指令自动清除该操作数。 默认值为假。 |
OCmd_Unlock | BOOL | 不可见 | 不需要 | 输入 | 用于解锁/释放(允许程序获取)所有权的操作员命令。该指令自动清除该操作数。 默认值为假。 |
XCmd_Start1 | BOOL | 不可见 | 不需要 | 输入 | 用于正向/慢速启动电机的外部命令。该指令自动清除该操作数。 默认值为假。 |
XCmd_Start2 | BOOL | 不可见 | 不需要 | 输入 | 用于反向/快速启动电机的外部命令。该指令自动清除该操作数。 默认值为假。 |
XCmd_Stop | BOOL | 不可见 | 不需要 | 输入 | 用于停止电机的外部命令。该指令自动清除该操作数。 默认值为假。 |
XCmd_Jog1 | BOOL | 不可见 | 不需要 | 输入 | 用于正向/慢速点动电机的外部命令。如果达到最大点动时间,指令将自动清除该操作数。 默认值为假。 |
XCmd_Jog2 | BOOL | 不可见 | 不需要 | 输入 | 用于反向/快速点动电机的外部命令。如果达到最大点动时间,指令将自动清除该操作数。 默认值为假。 |
XCmd_Acq | BOOL | 不可见 | 不需要 | 输入 | 用于获取所有权的外部命令(操作员/程序/覆盖/维护到外部)。如果 Cfg_ExtAcqAsLevel = 0,则指令会自动清除此操作数。 默认值为假。 |
XCmd_Rel | BOOL | 不可见 | 不需要 | 输入 | Cfg_ExtAcqAsLevel = 0 时用于释放所有权的外部命令(外部到操作员/程序/覆盖/维护)。该指令自动清除该操作数。 默认值为假。 |
XCmd_Reset | BOOL | 不可见 | 不需要 | 输入 | 用于清除已去除锁定和已清除报警的外部命令。该指令自动清除该操作数。 默认值为假。 |
XCmd_ResetAckAll | BOOL | 不可见 | 不需要 | 输入 | 用于确认和重置所有报警和锁定去除条件的外部命令。该指令自动清除该操作数。 默认值为假。 |
公共输出成员 | 数据类型 | FBD 默认可见性 | 需要 FBD 接线 | 用途 | 说明 |
|---|---|---|---|---|---|
EnableOut | BOOL | 不可见 | 不需要 | 输出 | 启用输出 - 系统定义的参数 |
Out_Run1Data | BOOL | 不可见 | 不需要 | 输出 | 1 = 正向或慢速启动/运行电机,0 = 停止电机(对于保持型起动器类型)。 |
Out_Run2Data | BOOL | 不可见 | 不需要 | 输出 | 1 = 反向或快速启动/运行电机,0 = 停止电机(对于保持型起动器类型)。 |
Out_Start1Data | BOOL | 不可见 | 不需要 | 输出 | 1 = 正向或慢速启动电机,0 = 电机保持在当前状态。 |
Out_Start2Data | BOOL | 不可见 | 不需要 | 输出 | 1 = 反向或快速启动电机,0 = 电机保持在当前状态。 |
Out_StopData | BOOL | 不可见 | 不需要 | 输出 | 1 = 停止电机,0 = 电机保持当前状态。 |
Out_ClearFaultData | BOOL | 不可见 | 不需要 | 输出 | 1 = 尝试清除智能电机控制器上的故障。 |
Out_HornData | BOOL | 不可见 | 不需要 | 输出 | 1 = 在命令电机启动前发出声音。 |
Out_Reset | BOOL | 不可见 | 不需要 | 输出 | 1 = 已收到并接受重置命令。 |
Out_OwnerSts | DINT | 不可见 | 不需要 | 输出 | 命令源状态、宿主命令握手和就绪状态。 0 = 无, .10 = 操作员锁定, .11 = 操作员解锁, .12 = 程序锁定, .13 = 程序解锁, .14 = 获取维护, .15 = 释放维护, .16 = 获取外部, .17 = 释放外部, .18 = 具有维护, .19 = 外部覆盖锁定, .20 = 具有外部, .21 = 具有操作员, .22 = 操作员已锁定, .23 = 具有程序, .24 = 程序已锁定, .29 = 回波, .30 = 未就绪。 |
Sts_Initialized | BOOL | 不可见 | 不需要 | 输出 | 1 = 指令已初始化。使用 Inp_InitializeReq 重新初始化。 |
Sts_Stopped | BOOL | 可见 | 不需要 | 输出 | 1 = 电机请求停止并确认已停止。 |
Sts_Starting1 | BOOL | 可见 | 不需要 | 输出 | 1 = 电机请求正向运行并等待运行反馈。 |
Sts_Starting2 | BOOL | 不可见 | 不需要 | 输出 | 1 = 电机请求反向运行并等待运行反馈。 |
Sts_Running1 | BOOL | 可见 | 不需要 | 输出 | 1 = 电机请求运行并确认正在正向运行。 |
Sts_Running2 | BOOL | 不可见 | 不需要 | 输出 | 1 = 电机请求运行并确认反向运行。 |
Sts_Stopping | BOOL | 可见 | 不需要 | 输出 | 1 = 电机请求停止运行/点动并等待已停止反馈。 |
Sts_Jogging1 | BOOL | 可见 | 不需要 | 输出 | 1 = 电机请求正向点动。 |
Sts_Jogging2 | BOOL | 不可见 | 不需要 | 输出 | 1 = 电机请求反向点动。 |
Sts_Horn | BOOL | 不可见 | 不需要 | 输出 | 1 = 电机声音警报(喇叭)处于活动状态。 |
Sts_NotReady | BOOL | 不可见 | 不需要 | 输出 | 1 = 电机未就绪(无法启动),检查是否有报警、是否出现停机以及是否有故障。 |
Sts_Alarm | BOOL | 不可见 | 不需要 | 输出 | 1 = 智能电机控制器发出报警(请参阅控制器显示内容或手册)。 |
Sts_Virtual | BOOL | 不可见 | 不需要 | 输出 | 1 = 该指令将电机视为虚拟对象。该指令运行正常,但输出保持断电状态;0 = 该指令正常运行电机。Sts_Virtual 是 Sts_Virtual 的副本。 |
SrcQ_IO | SINT | 不可见 | 不需要 | 输出 | 主输入或输出的源和质量(枚举): 0 = 良好,畅通,确认良好 1 = 良好,畅通,假定良好, 2 = 良好,无反馈,假定良好, 8 = 测试,虚拟化, 9 = 测试,回路, 10 = 测试,手动输入, 16 = 不确定,畅通,不合格, 17 = 不确定,在设备或总线端替代, 18 = 不确定,在指令端替代, 19 = 不确定,使用最后一个已知良好值, 20 = 不确定,使用替代值, 32 = 不良,信号故障, 33 = 不良,通道故障, 34 = 不良,模块或通信故障, 35 = 不良,配置无效 |
SrcQ | SINT | 不可见 | 不需要 | 输出 | 主值或状态的源和质量(枚举): 0 = 良好,畅通,确认良好 1 = 良好,畅通,假定良好, 2 = 良好,无反馈,假定良好, 8 = 测试,虚拟化, 9 = 测试,回路, 10 = 测试,手动输入, 16 = 不确定,畅通,不合格, 17 = 不确定,在设备或总线端替代, 18 = 不确定,在指令端替代, 19 = 不确定,使用最后一个已知良好值, 20 = 不确定,使用替代值, 32 = 不良,信号故障, 33 = 不良,通道故障, 34 = 不良,模块或通信故障, 35 = 不良,配置无效 |
Sts_eCmd | SINT | 不可见 | 不需要 | 输出 | 电机命令: 0 = 无, 1 = 停止, 2 = 启动 1, 3 = 启动 2, 4 = 点动 1, 5 = 点动 2。 |
Sts_eFdbk | SINT | 不可见 | 不需要 | 输出 | 电机反馈状态: 0 = 已停止, 1 = 正在运行 1(正向,慢速), 2 = 正在运行 2(反向,快速), 3 = 无效(接收到两个反馈) |
Sts_eSts | SINT | 不可见 | 不需要 | 输出 | 电机状态: 0 = 未知, 1 = 已停止, 2 = 正在运行 1, 3 = 正在运行 2, 4 = 正在启动 1, 5 = 正在启动 2, 6 = 正在点动 1, 7 = 反向点动 2, 8 = 正在停止, 14 = 喇叭, 15 = 停用。 |
Sts_eFault | SINT | 不可见 | 不需要 | 输出 | 电机故障状态: 0 = 无, 15 = 互锁脱扣, 16 = 启动失败, 17 = 停止失败, 18 = 电机故障, 32 = 输入/输出 (I/O) 故障, 34 = 配置错误。 |
Sts_eNotify | SINT | 不可见 | 不需要 | 输出 | 所有报警状态枚举值: 0 = 未处于报警中,已确认, 1 = 未处于报警中,未确认或需要重置, 2 = 低严重性报警,已确认, 3 = 低严重性报警,未确认, 4 = 中等严重性报警,已确认, 5 = 中等严重性报警,未确认, 6 = 高严重性报警,已确认, 7 = 高严重性报警,未确认, 8 = 紧急严重性报警,已确认, 9 = 紧急严重性报警,未确认。 |
Sts_eNotifyAll | SINT | 不可见 | 不需要 | 输出 | 所有报警状态枚举值(包括相关对象): 0 = 未处于报警中,已确认, 1 = 未处于报警中,未确认或需要重置, 2 = 低严重性报警,已确认, 3 = 低严重性报警,未确认, 4 = 中等严重性报警,已确认, 5 = 中等严重性报警,未确认, 6 = 高严重性报警,已确认, 7 = 高严重性报警,未确认, 8 = 紧急严重性报警,已确认, 9 = 紧急严重性报警,未确认。 |
Sts_eNotifyIOFault | SINT | 不可见 | 不需要 | 输出 | IOFault 报警状态枚举值: 0 = 未处于报警中,已确认, 1 = 未处于报警中,未确认或需要重置, 2 = 低严重性报警,已确认, 3 = 低严重性报警,未确认, 4 = 中等严重性报警,已确认, 5 = 中等严重性报警,未确认, 6 = 高严重性报警,已确认, 7 = 高严重性报警,未确认, 8 = 紧急严重性报警,已确认, 9 = 紧急严重性报警,未确认。 |
Sts_eNotifyFailToStart | SINT | 不可见 | 不需要 | 输出 | 启动失败报警状态枚举值: 0 = 未处于报警中,已确认, 1 = 未处于报警中,未确认或需要重置, 2 = 低严重性报警,已确认, 3 = 低严重性报警,未确认, 4 = 中等严重性报警,已确认, 5 = 中等严重性报警,未确认, 6 = 高严重性报警,已确认, 7 = 高严重性报警,未确认, 8 = 紧急严重性报警,已确认, 9 = 紧急严重性报警,未确认。 |
Sts_eNotifyFailToStop | SINT | 不可见 | 不需要 | 输出 | 停止失败报警状态枚举值: 0 = 未处于报警中,已确认, 1 = 未处于报警中,未确认或需要重置, 2 = 低严重性报警,已确认, 3 = 低严重性报警,未确认, 4 = 中等严重性报警,已确认, 5 = 中等严重性报警,未确认, 6 = 高严重性报警,已确认, 7 = 高严重性报警,未确认, 8 = 紧急严重性报警,已确认, 9 = 紧急严重性报警,未确认。 |
Sts_eNotifyIntlkTrip | SINT | 不可见 | 不需要 | 输出 | IntlkTrip 报警状态枚举值: 0 = 未处于报警中,已确认, 1 = 未处于报警中,未确认或需要重置, 2 = 低严重性报警,已确认, 3 = 低严重性报警,未确认, 4 = 中等严重性报警,已确认, 5 = 中等严重性报警,未确认, 6 = 高严重性报警,已确认, 7 = 高严重性报警,未确认, 8 = 紧急严重性报警,已确认, 9 = 紧急严重性报警,未确认。 |
Sts_eNotifyMotorFault | SINT | 不可见 | 不需要 | 输出 | 电机故障报警状态枚举值: 0 = 未处于报警中,已确认, 1 = 未处于报警中,未确认或需要重置, 2 = 低严重性报警,已确认, 3 = 低严重性报警,未确认, 4 = 中等严重性报警,已确认, 5 = 中等严重性报警,未确认, 6 = 高严重性报警,已确认, 7 = 高严重性报警,未确认, 8 = 紧急严重性报警,已确认, 9 = 紧急严重性报警,未确认 |
Sts_UnackAlmCount | DINT | 不可见 | 不需要 | 输出 | 未确认报警计数。 |
Sts_eFaultCode | DINT | 不可见 | 不需要 | 输出 | 重置后的第一个脱扣代码。有关说明,请参阅电机手册或功率分立对象。 |
Sts_eSrc | INT | 不可见 | 不需要 | 输出 | 当前命令源枚举值: 0 = 未使用逻辑, 4 = 手控, 8 = 维护, 16 = 覆盖, 32 = 程序, 33 = 程序已锁定, 34 = 程序默认值(正常), 64 = 操作员, 65 = 操作员已锁定, 66 = 操作员默认值(正常), 128 = 维护停用, 129 = 程序停用(梯级为假), 256 = 外部。 |
Sts_bSrc | INT | 不可见 | 不需要 | 输出 | 活动选项位图(针对带命令源请求选项的 HMI 图腾柱): Sts_bSrc.0:手控, Sts_bSrc.1:程序停用(梯级为假), Sts_bSrc.2:维护停用, Sts_bSrc.3:维护, Sts_bSrc.4:覆盖, Sts_bSrc.5:外部, Sts_bSrc.6:程序已锁定, Sts_bSrc.7:程序, Sts_bSrc.8:操作员已锁定, Sts_bSrc.9:操作员。 |
Sts_Available | BOOL | 不可见 | 不需要 | 输出 | 1 = 电机已通过程序获取,现在可用于启动/停止控制。 |
Sts_IntlkAvailable | BOOL | 不可见 | 不需要 | 输出 | 1 = 电机可以通过程序获取,并且在互锁正常 (OK) 时可用于启动/停止控制。 |
Sts_Bypass | BOOL | 不可见 | 不需要 | 输出 | 1 = 绕过可绕过的互锁。 |
Sts_BypActive | BOOL | 可见 | 不需要 | 输出 | 1 = 互锁绕过处于活动状态(已绕过或维护中)。 |
Sts_MaintByp | BOOL | 不可见 | 不需要 | 输出 | 1 = 设备有一个维护绕过功能处于活动状态。 |
Sts_NotRdy | BOOL | 不可见 | 不需要 | 输出 | 1 = 设备未就绪,请参阅明细位 (Sts_Nrdyxxx) 以查找原因。 |
Sts_NrdyCfgErr | BOOL | 不可见 | 不需要 | 输出 | 1 = 设备未就绪:配置错误。 |
Sts_NrdyDvcNotReady | BOOL | 不可见 | 不需要 | 输出 | 1 = 设备未就绪:智能电机控制器未就绪。 |
Sts_NrdyFail | BOOL | 不可见 | 不需要 | 输出 | 1 = 设备未就绪:设备故障(去除需要重置)。 |
Sts_NrdyIntlk | BOOL | 不可见 | 不需要 | 输出 | 1 = 设备未就绪:互锁不正常 (OK)。 |
Sts_NrdyIOFault | BOOL | 不可见 | 不需要 | 输出 | 1 = 设备未就绪:输入/输出 (IO) 故障(去除需要重置)。 |
Sts_NrdyOoS | BOOL | 不可见 | 不需要 | 输出 | 1 = 设备未就绪:维护禁用设备。 |
Sts_Nrdy1Perm | BOOL | 不可见 | 不需要 | 输出 | 1 = 设备未就绪:许可 1 不正常 (OK)。 |
Sts_Nrdy2Perm | BOOL | 不可见 | 不需要 | 输出 | 1 = 设备未就绪:许可 2 不正常 (OK)。 |
Sts_NrdyPrioStop | BOOL | 不可见 | 不需要 | 输出 | 1 = 设备未就绪:操作员或外部优先级停止命令需要重置。 |
Sts_NrdyTrip | BOOL | 不可见 | 不需要 | 输出 | 1 = 设备未就绪:设备已脱扣,智能电机控制器故障需要重置。 |
Sts_Err | BOOL | 可见 | 不需要 | 输出 | 1 = 配置出错:请参阅明细位 (Sts_Errxxx) 以查找原因。 |
Sts_ErrAlm | BOOL | 不可见 | 不需要 | 输出 | 1 = 基于 Logix 标签的报警设置中存在错误。 |
Sts_ErrPauseTime | BOOL | 不可见 | 不需要 | 输出 | 1 = 配置出错:暂停时间无效:使用 0 到 2147483。 |
Sts_ErrVirtualFdbkTime | BOOL | 不可见 | 不需要 | 输出 | 1 = 配置出错:虚拟反馈回波时间:使用 0 到 2147483。 |
Sts_ErrFailToStartTime | BOOL | 不可见 | 不需要 | 输出 | 1 = 配置出错:启动失败计时器预设值:使用 0 到 2147483。 |
Sts_ErrFailToStopTime | BOOL | 不可见 | 不需要 | 输出 | 1 = 配置出错:停止失败计时器预设值:使用 0 到 2147483。 |
Sts_ErrResetPulseTime | BOOL | 不可见 | 不需要 | 输出 | 1 = 配置出错:重置脉冲计时器预设值:使用 0 到 2147483。 |
Sts_ErrMaxJogTime | BOOL | 不可见 | 不需要 | 输出 | 1 = 配置出错:最长点动时间计时器预设值:使用 0 到 2147483。 |
Sts_Hand | BOOL | 可见 | 不需要 | 输出 | 1 = 选择手控(取代 OoS、维护、覆盖、外部、程序、操作员)。 |
Sts_OoS | BOOL | 可见 | 不需要 | 输出 | 1 = 选择停用(取代维护、覆盖、外部、程序、操作符)。 |
Sts_Maint | BOOL | 可见 | 不需要 | 输出 | 1 = 选择维护(取代覆盖、外部、程序、操作符)。 |
Sts_Ovrd | BOOL | 可见 | 不需要 | 输出 | 1 = 选择覆盖(取代外部、程序、操作员)。 |
Sts_Ext | BOOL | 可见 | 不需要 | 输出 | 1 = 选择外部(取代程序和操作员)。 |
Sts_Prog | BOOL | 可见 | 不需要 | 输出 | 1 = 选择程序。 |
Sts_ProgLocked | BOOL | 不可见 | 不需要 | 输出 | 1 = 选择并锁定程序。 |
Sts_Oper | BOOL | 可见 | 不需要 | 输出 | 1 = 选择操作员。 |
Sts_OperLocked | BOOL | 不可见 | 不需要 | 输出 | 1 = 选择并锁定操作员。 |
Sts_ProgOperSel | BOOL | 不可见 | 不需要 | 输出 | 程序/操作员选择(锁定)状态:1 = 程序,0 = 操作员。 |
Sts_ProgOperLock | BOOL | 可见 | 不需要 | 输出 | 程序/操作员锁定状态,1 = 锁定,0 = 解锁。 |
Sts_Normal | BOOL | 不可见 | 不需要 | 输出 | 1 = 选择等于正常(程序或操作员)。 |
Sts_ExtReqInh | BOOL | 不可见 | 不需要 | 输出 | 1 = 禁用外部请求,无法从当前状态进入外部。 |
Sts_ProgReqInh | BOOL | 不可见 | 不需要 | 输出 | 1 = 禁用程序请求,无法从当前状态进入程序。 |
Sts_MAcqRcvd | BOOL | 不可见 | 不需要 | 输出 | 1 = 禁用程序请求,无法从当前状态进入程序。 |
Sts_CmdConflict | BOOL | 不可见 | 不需要 | 输出 | 1 = 冲突的命令收到此扫描。 |
Sts_Alm | BOOL | 不可见 | 不需要 | 输出 | 1 = 报警处于活动状态。 |
Sts_AlmInh | BOOL | 不可见 | 不需要 | 输出 | 1 = 报警已延迟或已禁用。 |
Sts_IOFault | BOOL | 不可见 | 不需要 | 输出 | 输入/输出 (I/O) 故障状态:1 = 不良,0 = 正常 (OK)。存在一个基于离散 Logix 标签的预定义默认报警指示状态。设置基于离散 Logix 标签的报警的标准配置成员。可按如下方式访问报警元素:PMTRTag.@Alarms.Alm_IOFault.AlarmElement。 |
Sts_FailToStart | BOOL | 不可见 | 不需要 | 输出 | 1 = 电机启动失败。存在一个基于离散 Logix 标签的预定义默认报警指示状态。设置基于离散 Logix 标签的报警的标准配置成员。可按如下方式访问报警元素:PMTRTag.@Alarms.Alm_FailToStart.AlarmElement。 |
Sts_FailToStop | BOOL | 不可见 | 不需要 | 输出 | 1 = 电机停止失败。存在一个基于离散 Logix 标签的预定义默认报警指示状态。设置基于离散 Logix 标签的报警的标准配置成员。可按如下方式访问报警元素:PMTRTag.@Alarms.Alm_FailToStop.AlarmElement。 |
Sts_IntlkTrip | BOOL | 不可见 | 不需要 | 输出 | 1 = 电机已停止,互锁不正常 (OK)。存在一个基于离散 Logix 标签的预定义默认报警指示状态。设置基于离散 Logix 标签的报警的标准配置成员。可按如下方式访问报警元素:PMTRTag.@Alarms.Alm_IntlkTrip.AlarmElement。 |
Sts_MotorFault | BOOL | 不可见 | 不需要 | 输出 | 1 = 智能电机控制故障。请参阅控制设备显示内容或用户手册。 |
Sts_RdyAck | BOOL | 不可见 | 不需要 | 输出 | 1 = 报警待确认。 |
Sts_RdyReset | BOOL | 不可见 | 不需要 | 输出 | 1 = 锁定的报警或解除条件待重置。 |
XRdy_Acq | BOOL | 不可见 | 不需要 | 输出 | 1 = XCmd_Acq 就绪,启用 HMI 按钮。 |
XRdy_Rel | BOOL | 不可见 | 不需要 | 输出 | 1 = XCmd_Rel 就绪,启用 HMI 按钮。 |
XRdy_Start1 | BOOL | 不可见 | 不需要 | 输出 | 1 = XCmd_Start1 就绪,启用按钮。 |
XRdy_Start2 | BOOL | 不可见 | 不需要 | 输出 | 1 = XCmd_Start2 就绪,启用按钮。 |
XRdy_Jog1 | BOOL | 不可见 | 不需要 | 输出 | 1 = XCmd_Jog1 就绪,启用按钮。 |
XRdy_Jog2 | BOOL | 不可见 | 不需要 | 输出 | 1 = XCmd_Jog2 就绪,启用按钮。 |
XRdy_Stop | BOOL | 可见 | 不需要 | 输出 | 1 = XCmd_Stop 就绪,启用按钮。 |
XRdy_Reset | BOOL | 不可见 | 不需要 | 输出 | 1 = XCmd_Reset 就绪,启用按钮。 |
XRdy_ResetAckAll | BOOL | 不可见 | 不需要 | 输出 | 1 = XCmd_ResetAckAll 就绪,启用按钮。 |
Val_Owner | DINT | 不可见 | 不需要 | 输出 | 当前对象宿主 ID(0 = 未拥有)。 |
专用输入成员 | 数据类型 | 说明 |
|---|---|---|
CmdSrc | P_COMMAND_SOURCE | 控制或命令源选择。 |
MCmd_Acq | BOOL | 用于获取所有权(操作员/程序/外部/覆盖到维护)的维护命令。该指令自动清除该操作数。 默认值为假。 |
MCmd_Bypass | BOOL | 用于绕过所有可绕过的互锁和许可的维护命令。该指令自动清除该操作数。 默认值为假。 |
MCmd_Check | BOOL | 用于检查(而不是绕过)所有互锁和许可的维护命令。该指令自动清除该操作数。 默认值为假。 |
MCmd_IS | BOOL | 用于选择“服务中”的维护命令。该指令自动清除该操作数。 默认值为假。 |
MCmd_OoS | BOOL | 用于选择“停用”的维护命令。该指令自动清除该操作数。 默认值为假。 |
MCmd_Physical | BOOL | 用于选择物理(非仿真)设备操作的维护命令。该指令自动清除该操作数。 默认值为假。 |
MCmd_Virtual | BOOL | 用于选择虚拟(仿真)设备操作的维护命令。该指令自动清除该操作数。 默认值为假。 |
OCmd_Jog1 | BOOL | 用于正向/慢速点动电机的操作员命令。如果达到最大点动时间,指令将自动清除该操作数。 默认值为假。 |
OCmd_Jog2 | BOOL | 用于反向/快速点动电机的操作员命令。如果达到最大点动时间,指令将自动清除该操作数。 默认值为假。 |
OCmd_Lock | BOOL | 用于锁定操作员的操作员命令(不允许程序)。该指令自动清除该操作数。 默认值为假。 |
OCmd_Normal | BOOL | 用于选择正常(操作员或程序)的操作员命令。该指令自动清除该操作数。 默认值为假。 |
OCmd_Oper | BOOL | 用于选择操作员(程序到操作员)的操作员命令。该指令自动清除该操作数。 默认值为假。 |
OCmd_Prog | BOOL | 用于选择程序(操作员到程序)的操作员命令。该指令自动清除该操作数。 默认值为假。 |
OCmd_Reset | BOOL | 用于重置所有报警和锁定去除条件的操作员命令。该指令自动清除该操作数。 默认值为假。 |
OCmd_ResetAckAll | BOOL | 用于确认和重置所有报警和锁定去除条件的操作员命令。OCmd_ResetAckAll 的使用仅限于 HMI。该指令自动清除该操作数。 默认值为假。 |
OCmd_Start1 | BOOL | 用于正向/慢速启动电机的操作员命令。该指令自动清除该操作数。 默认值为假。 |
OCmd_Start2 | BOOL | 用于反向/快速启动电机的操作员命令。该指令自动清除该操作数。 默认值为假。 |
OCmd_Stop | BOOL | 用于停止电机的操作员命令。该指令自动清除该操作数。 默认值为假。 |
专用输出成员 | 数据类型 | 说明 |
|---|---|---|
HMI_BusObjIndex | DINT | 总线数组中该对象的索引,供 HMI 显示使用。 默认值为 0。 |
MRdy_Acq | BOOL | 1 = MCmd_Acq 就绪,启用 HMI 按钮。 |
MRdy_Bypass | BOOL | 1 = MCmd_Bypass 就绪,启用 HMI 按钮。 |
MRdy_Check | BOOL | 1 = MCmd_Check 就绪,启用 HMI 按钮。 |
MRdy_IS | BOOL | 1 = MCmd_IS 就绪,启用 HMI 按钮。 |
MRdy_OoS | BOOL | 1 = MCmd_OoS 就绪,启用 HMI 按钮。 |
MRdy_Physical | BOOL | 1 = MCmd_Physical 就绪,启用 HMI 按钮。 |
MRdy_Rel | BOOL | 1 = MCmd_Rel 就绪,启用 HMI 按钮。 |
MRdy_Virtual | BOOL | 1 = MCmd_Virtual 就绪,启用 HMI 按钮。 |
ORdy_Jog1 | BOOL | 1 = OCmd_Jog1 就绪,启用 HMI 按钮。 |
ORdy_Jog2 | BOOL | 1 = OCmd_Jog2 就绪,启用 HMI 按钮。 |
ORdy_Lock | BOOL | 1 = OCmd_Lock 就绪,启用 HMI 按钮。 |
ORdy_Normal | BOOL | 1 = OCmd_Normal 就绪,启用 HMI 按钮。 |
ORdy_Oper | BOOL | 1 = OCmd_Oper 就绪,启用 HMI 按钮。 |
ORdy_Prog | BOOL | 1 = OCmd_Prog 就绪,启用 HMI 按钮。 |
ORdy_Reset | BOOL | 1 = 锁定的报警或解除条件待重置。 |
ORdy_ResetAckAll | BOOL | 1 = 锁定的报警或去除条件待重置或确认。 |
ORdy_Start1 | BOOL | 1 = OCmd_Start1 就绪,启用 HMI 按钮。 |
ORdy_Start2 | BOOL | 1 = OCmd_Start2 就绪,启用 HMI 按钮。 |
ORdy_Stop | BOOL | 1 = OCmd_Stop 就绪,启用 HMI 按钮。 |
ORdy_Unlock | BOOL | 1 = OCmd_Unlock 就绪,启用 HMI 按钮。 |
Sts_FaultDesc | STRING | 智能电机控制器故障的说明,从上一个故障代码查找。 |
公共 InOut 成员 | 数据类型 | FBD 默认可见性 | 需要 FBD 接线 | 用途 | 说明 |
|---|---|---|---|---|---|
Ref_Ctrl_Set | RAC_ITF_DVC_PWRDISCRETE_SET | 可见 | 必需 | InOut | 分立功率自动化器件对象设置接口。 |
Ref_Ctrl_Cmd | RAC_ITF_DVC_PWRDISCRETE_CMD | 可见 | 必需 | InOut | 分立功率自动化器件对象命令接口。 |
Ref_Ctrl_Sts | RAC_ITF_DVC_PWRDISCRETE_STS | 可见 | 必需 | InOut | 分立功率自动化器件对象状态接口。 |
BusObj | BUS_OBJ | 可见 | 必需 | InOut | 总线组件 |
Ref_FaultCodeList | RAC_CODE_DESCRIPTION[1] | 可见 | 必需 | InOut | 智能电机控制器的故障代码与故障说明查找表。 |
RAC_ITF_DVC_PWRDISCRETE_SET 结构
RAC_ITF_DVC_PWRDISCRETE_SET 结构是与相关功率分立器件对象交换的三种结构中的第一个结构,用于与智能电机控制设备连接。此结构处理发送到电机控制器的设置,例如“命令禁用”。
此参数用于将指令链接到外部标签,该外部标签包含指令运行所需的数据。外部标签必须为所显示的数据类型,也可以为 NULL。如果为 NULL,则指令上的其他引脚用于链接必需的数据。
成员 | 数据类型 | 说明 |
|---|---|---|
InhibitCmd | BOOL | 1 = 禁用来自外部源的用户命令;0 = 允许控制 |
InhibitSet | BOOL | 1 = 禁用来自外部源的用户设置;0 = 允许 |
RAC_ITF_DVC_PWRDISCRETE_CMD 结构
RAC_ITF_DVC_PWRDISCRETE_CMD 结构是与相关功率分立器件对象交换的三种结构中的第二个结构,用于与智能电机控制设备连接。该结构处理发送到电机控制器的命令,例如启动、停止、方向和速度。它是配置为可选的 InOut 参数(可以为 Null)。
此参数用于将指令链接到外部标签,该外部标签包含指令运行所需的数据。外部标签必须为所显示的数据类型,也可以为 NULL。如果为 NULL,则指令上的其他引脚用于链接必需的数据。
成员 | 数据类型 | 说明 |
|---|---|---|
bCmd | INT | 命令(位重叠) |
Physical | BOOL | 作为物理设备运行 |
虚拟 | BOOL | 作为虚拟设备运行 |
ResetWarn | BOOL | 重置警告状态 |
ResetFault | BOOL | 重置故障状态 |
Activate | BOOL | 激活输出电源结构 |
Deactivate | BOOL | 取消激活输出电源结构 |
CmdDir | BOOL | 命令方向;0 = 正向,1 = 反向 |
点动 | BOOL | 点动命令 |
Fast | BOOL | 双速设备的快速速度 |
Slow | BOOL | 双速设备的慢速速度 |
RAC_ITF_DVC_PWRDISCRETE_STS 结构
RAC_ITF_DVC_PWRDISCRETE_STS 结构是与相关功率分立器件对象交换的三种结构中的第三个结构,用于与智能电机控制设备连接。该结构处理从电机控制器接收到的状态,例如运行反馈、连接状态、受控方向和实际方向。它是配置为可选的 InOut 参数(可以为 Null)。
此参数用于将指令链接到外部标签,该外部标签包含指令运行所需的数据。外部标签必须为所显示的数据类型,也可以为 NULL。如果为 NULL,则指令上的其他引脚用于链接必需的数据。
成员 | 数据类型 | 说明 |
|---|---|---|
eState | DINT | 枚举的状态值: 0 = 未使用 1 = 正在初始化 2 = 已断开连接 3 = 正在断开连接, 4 = 正在连接, 5 = 空闲, 6 = 正在配置, 7 =可用 |
FirstWarning | RAC_UDT_EVENT | 第一个警告 |
FirstFault | RAC_UDT_EVENT | 第一个故障 |
eCmdFail | DINT | 枚举的命令故障代码 |
bSts | INT | 状态(位重叠) |
Physical | BOOL | 1 = 作为物理设备运行 |
虚拟 | BOOL | 1 = 作为虚拟设备运行 |
Connected | BOOL | 已连接状态 |
Available | BOOL | 可用状态 |
警告 | BOOL | 警告 |
故障 | BOOL | 故障 |
Ready | BOOL | 1 = 设备处于活动状态(电源结构处于活动状态) |
Active | BOOL | 1 = 设备处于活动状态(电源结构处于活动状态) |
CmdDir | BOOL | 命令方向;1 = 反向,0 = 正向 |
ActDir | BOOL | 实际方向;1 = 反向,0 = 正向 |
CmdSpd | BOOL | 1 = 电机受控快速运行,0 = 慢速运行 |
Fast | BOOL | 选择快速速度(双速设备) |
Slow | BOOL | 选择慢速速度(双速设备) |
BUS_OBJ 结构
BUS_OBJ 结构用于将电机链接到复杂控制策略中的其他设备和指令,通常采用层级结构。总线对象将状态和报警信息从较低级别的设备汇总到较高级别的控制,从较高级别的控制向较低级别设备发出命令,通过引用与总线相关的 BUS_OBJ 数组的单个成员来将项链接到总线。
此参数用于将指令链接到外部标签,该外部标签包含指令运行所需的数据。外部标签必须为所显示的数据类型,也可以为 NULL。如果为 NULL,则此指令的总线功能不可用。
成员 | 数据类型 | 说明 |
|---|---|---|
Inp_Cmd | DINT | 用于声明命令的输入 |
Out_Cmd | DINT | 产生的命令 |
Inp_CmdLLH | DINT | 水平常高命令的输入 |
Out_CmdLLH | DINT | 产生的线路水平高命令 |
Inp_Sts | DINT | 用于声明状态的输入 |
Out_Sts | DINT | 产生的状态 |
Inp_CmdAck | DINT | 用于声明命令确认的输入 |
Out_CmdAck | DINT | 产生的命令确认 |
Inp_SeverityMax | DINT | 输入:最大报警严重性 |
Out_SeverityMax | DINT | 最大报警严重性的产生 |
Cfg_CmdMask | DINT | 命令的传播掩码 |
Cfg_CmdLLHMask | DINT | 线路水平高命令的传播掩码 |
Cfg_StsMask | DINT | 状态的传播掩码 |
Ref_Index | DINT | 总线数组索引 |
RAC_CODE_DESCRIPTION[x] 结构
RAC_CODE_DESCRIPTION[x] 结构是由智能电机控制器故障代码号和故障代码说明对组成的数组,用作查找表。指令在表格中搜索从电机控制器接收的故障代码,并显示相应的故障说明文本。
此参数用于将指令链接到外部标签,该外部标签包含指令运行所需的数据。外部标签必须为所显示的数据类型,也可以为 NULL。如果为 NULL,则不执行故障代码查找功能。仅当通过设备对象状态接口提供故障说明时,才会显示故障说明。
成员 | 数据类型 | 说明 |
|---|---|---|
Code | DINT | 为其查找说明的代码 |
Desc | STRING | 给定代码的说明 |
RAC_EVENTStructure
RAC_EVENT 结构由 RAC_ITF_DVC_PWRDISCRETE_STS 结构中的 FirstFault 和 FirstWarning 成员使用。这些项保存从智能电机控制器接收到的电机控制器事件历史记录中第一个故障和第一个警告记录的事件数据。
成员 | 数据类型 | 说明 |
|---|---|---|
类型 | DINT | 1 = 状态 2 = 警告 3 = 故障 4 ...n = 用户 |
ID | DINT | 可以由用户定义的事件 ID |
类别 | DINT | 可以由用户定义的类别(电气、机械、材料、实用工具等) |
Action | DINT | 可以由用户定义的事件操作代码 |
值 | DINT | 可以由用户定义的事件值或故障代码 |
Message | STRING | 事件消息文本 |
EventTime_L | LINT | 时戳 |
EventTime_D | DINT[7] | 时戳(年、月、日、小时、分钟、秒、微秒) |
报警
为以下成员定义基于 Logix 标签的离散报警。
成员 | 报警名称 | 说明 |
|---|---|---|
Sts_FailToStart | Alm_FailToStart | 电机在收到启动命令时无法在已分配的时间内启动 |
Sts_FailToStop | Alm_FailToStop | 电机在收到停止命令时无法在已分配的时间内停止 |
Sts_IntlkTrip | Alm_IntlkTrip | 电机已停止,互锁不正常 (OK) |
Sts_IOFault | Alm_IOFault | 电机与控制器的通信失败 |
Sts_MotorFault | Alm_MotorFault | 电机控制器正在报告其存在故障状况 |
将报警标记为已使用或未使用,并设置基于离散标签的报警的标准配置成员。使用此格式访问报警元素:
Tag.@Alarms.AlarmName.AlarmElement
PMTR 指令使用以下报警:
- 当电机收到启动命令但未在配置的故障时间内收到运行反馈时,将引发“启动失败”报警。
- 当电机收到停止命令但运行反馈未处于配置的故障时间内时,引发“停止失败”报警。
- 当电机正在运行且互锁非正常 (OK) 条件导致电机停止时,引发“互锁脱扣”报警。如果互锁未被绕过,则可绕过互锁或不可绕过互锁的非正常 (OK) 状态将引发互锁脱扣。如果互锁被绕过,则只有不可绕过互锁非正常 (OK) 状态将引发互锁脱扣。
- 当与电机控制器或其他输入/输出 (I/O) 设备的输入/输出 (I/O) 通信丢失时,引发“输入/输出 (I/O) 故障”报警。对于功率分立器件接口,当 Ref_Ctrl_Sts.Connected 位变为假(变为 0)时会检测到这种情况。对于当 Ref_Ctrl_Sts 为 NULL 时使用的离散信号接口,当 Inp_IOFault 变为真(变为 1)时会检测到这种情况。
- 当电机控制器报告故障状况时,引发“电机故障”报警。对于功率分立器件接口,当 Ref_Ctrl_Sts.Faulted 位变为真(变为 1)时会检测到这种情况。对于在 Ref_Ctrl_Sts 为 NULL 时使用的离散信号接口,当 Inp_Faulted 变为真(变为 1)时会检测到这种情况。
程序、操作员和外部命令同时启用锁定报警的重置以及指令的所有报警(报警集)的重置和确认。下图显示了命令与 PMTR 指令的交互方式。

操作
下图展示了 PMTR 指令的功能:

操作员命令请求确认
PMTR 指令启用以下操作员命令请求:
- OCmd_Jog1
- OCmd_Jog2
- OCmd_Start1
- OCmd_Start2
- OCmd_Stop
强制安全性可能要求在所选命令执行之前确认或取消请求。该指令检查对 Cfg_CnfrmReqd 进行检查的安全规则。如果 Cfg_CnfrmReqd= 0,则无需确认,请求立即执行。如果 Cfg_CnfrmReqd= 1,指令将等待确认 OCmd_CmdCnfrm= 1 和/或取消。对于 Cfg_CnfrmReqd=2 或 3,需要使用 eSignature 才能启用确认和取消操作。
有关命令源的详细信息,请参阅“过程电机 (PMTR) 命令源”。
虚拟化
虚拟化可用于指令测试和操作员培训。使用程序命令 PCmd_Virtual 或维护命令 MCmd_Virtual 执行命令虚拟操作。完成虚拟操作后,使用程序命令 PCmd_Physical 或维护命令 MCmd_Physical 恢复正常物理设备操作。
虚拟化处于活动状态时,PMTR 指令的输出保持为 0,提供工作设备的虚拟反馈并忽略输入/输出 (I/O) 故障。Cfg_VirtualFdbkTime 操作数的设置用于确定启动或停止设备的命令与正在运行或已停止状态回波之间的时间延迟。操作指令时,就像存在正在运行的电机一样。
初始化
指令通常在首次运行时进行初始化。通过设置 Inp_InitializeReq = 1 请求重新初始化。为了进行正确的初始化,如果在执行代码的联机编辑时添加指令,请确保默认值 Inp_InitializeReq = 1。
HMI 字符串配置
配置 HMI 面板 (
FactoryTalk View
) 和 Logix Designer
配置对话框的字符串。字符串将设置为标签项的扩展属性。- 说明
- 图形符号的标签
- 用于 HMI 面板调用的显示库
- 指令名称
- 区域名称
- URL 链接
- 更多信息
- 正在运行 1 文本
- 正在运行 2 文本
- 启动失败报警的名称
- 停止失败报警的名称
- 互锁脱扣报警的名称
- 输入/输出 (I/O) 故障报警的名称
- 电机故障报警的名称
实现
PMTR 指令监控和控制离散电机。电机的启动、停止和点动命令可能来自于各种源,具体由 PCMDSRC 的嵌入式实例决定。可用的命令源包括:
- 操作员,通过 HMI
- 程序,通过与块相连的逻辑
- 外部,通过与块相连的逻辑
- 覆盖,通过与块相连的逻辑
- 维护,通过 HMI
- 停用
- 手控(假定块没有电机的控制权,因此与实际电机状态保持一致,以便实现从手控到其他一种命令源的平滑转换)
PMTR 指令有两个方面,只要命令源选择为“操作员”、“程序”或“外部”,特定的命令源便可保留这些方面。可以随时保留其中一个或两个方面,也可以根据 PCMDSRC 的选择进行更改。这些方面包括:
- Start1 和 Start2 命令
- Jog1 和 Jog2 命令
程序命令源无法保留点动命令。
PMTR 指令支持虚拟化。当选择为虚拟模式时,该指令为操作员和其他功能块提供状态(就像连接了正在工作的电机一样),同时使物理电机的输出保持断电状态(零)。当选择为物理模式时,该指令监控和控制物理电机设备。虚拟化可提供高级控制精调器或仿真的非过程功能测试,以进行操作员培训。
PMTR 指令支持互锁条件(即必须正常 (OK) 才能使电机运行,若不正常 (OK) 则停止电机)和许可条件(即必须正常 (OK) 才能允许电机启动,但一旦电机运行就可以忽略)。对于可绕过的许可和互锁,可以绕过以进行维护;对于不可绕过的互锁和许可,将始终进行评估。
PMTR 指令支持用于在对象层次结构中转发命令(扇出)和收集状态(汇总)的总线。有关在总线上发送的命令和状态(包括报警状态)的详细信息,请参阅“总线对象”。
PMTR 指令可选择性地支持在提供的故障代码查找表中查找文本以显示最近智能电机控制器故障代码的能力。此表由代码和说明对组成,每当电机控制器的最后一个故障代码发生更改时,都会搜索此表。
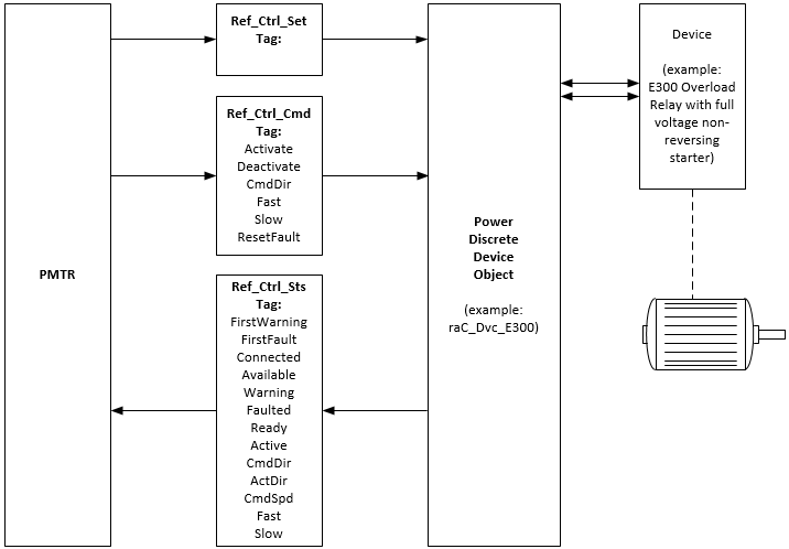
PMTR 指令可以通过功率分立器件对象接口与物理电机交互,也可以通过将各个电机控制器信号连接到指令的输入和输出引脚来交互。下面给出了有关功率分立器件对象接口的详细信息。使用三个接口标签,作为 InOut 参数提供。这些标签提供电机设置、电机命令(如正向启动、反向点动和停止),并检索电机状态(如已连接、活动(正在运行)、受控方向和速度、实际方向和速度、警告、故障以及扩展电机控制器警告以及故障信息)。
PMTR 电机设置:Ref_Ctrl_Set InOut 参数 (RAC_ITF_DVC_PWRDISCRETE_SET) 结构
专用输入成员 | 数据类型 | 说明 |
|---|---|---|
InhibitCmd | BOOL | 1 = 禁用来自外部源的用户命令;0 = 允许控制。 |
InhibitSet | BOOL | 1 = 禁用来自外部源的用户设置;0 = 允许。 |
PMTR 电机命令:Ref_Ctrl_Cmd InOut 参数 (RAC_ITF_DVC_PWRDISCRETE_CMD) 结构
专用输入成员 | 数据类型 | 说明 |
|---|---|---|
bCmd | INT | 命令(位重叠),由下列值组成: |
Physical | BOOL | 作为物理设备运行 |
虚拟 | BOOL | 作为虚拟设备运行 |
ResetWarn | BOOL | 重置警告状态 |
ResetFault | BOOL | 重置故障状态 |
Activate | BOOL | 激活输出电源结构(如果速度参考值不为零,电机将运行) |
Deactivate | BOOL | 取消激活输出电源结构(电机将停止) |
CmdDir | BOOL | 受控方向,0 = 正向 |
点动 | BOOL | 点动命令 |
Fast | BOOL | 双速设备的快速速度 |
Slow | BOOL | 双速设备的慢速速度 |
PMTR 电机状态:Ref_Ctrl_Sts InOut 参数 (RAC_ITF_DVC_PWRDISCRETE_STS) 结构
专用输入成员 | 数据类型 | 说明 |
|---|---|---|
eState | DINT | 枚举的状态值: 0 = 未使用, 1 = 正在初始化, 2 = 已断开连接, 3 = 正在断开连接, 4 = 正在连接, 5 = 空闲, 6 = 正在配置, 7 = 可用 |
FirstWarning | RAC_ITF_EVENT | 第一个警告,由以下部分组成: |
类型 | DINT | 1 = 状态,2 = 警告,3 = 故障,4...n = 用户 |
ID | DINT | 可以由用户定义的事件 ID |
类别 | DINT | 可以由用户定义的类别(电气、机械、材料、实用工具等) |
Action | DINT | 可以由用户定义的事件操作代码 |
值 | DINT | 可以由用户定义的事件值或故障代码 |
Message | STRING | 事件消息文本 |
EventTime_L | LINT | 时戳 |
EventTime_D | DINT[7] | 时戳(年、月、日、小时、分钟、秒、毫秒) |
FirstFault | RAC_ITF_EVENT | 第一个故障,由以下部分组成: |
类型 | DINT | 1 = 状态,2 = 警告,3 = 故障,4...n = 用户 |
ID | DINT | 可以由用户定义的事件 ID |
类别 | DINT | 可以由用户定义的类别(电气、机械、材料、实用工具等) |
Action | DINT | 可以由用户定义的事件操作代码 |
值 | DINT | 可以由用户定义的事件值或故障代码 |
Message | STRING | 事件消息文本 |
EventTime_L | LINT | 时戳 |
EventTime_D | DINT[7] | 时戳(年、月、日、小时、分钟、秒、毫秒) |
eCmdFail | DINT | 枚举的命令故障代码 |
bSts | INT | 状态,由以下部分组成: |
Physical | BOOL | 1 = 作为物理设备运行 |
虚拟 | BOOL | 1 = 作为虚拟设备运行 |
Connected | BOOL | 已连接状态 |
Available | BOOL | 可用状态 |
警告 | BOOL | 设备警告 |
故障 | BOOL | 设备故障 |
Ready | BOOL | 1 = 设备已就绪(可以激活) |
Active | BOOL | 1 = 设备处于活动状态(电源结构处于活动状态,正在运行) |
CmdDir | BOOL | 受控方向:1 = 反向,0 = 正向 |
ActDir | BOOL | 实际旋转方向:1 = 反向,0 = 正向 |
CmdSpd | BOOL | 1 = 电机受控快速运行,0 = 慢速运行 |
Fast | BOOL | 选择快速速度(双速设备) |
Slow | BOOL | 选择慢速速度(双速设备) |
下图显示了 PMTR 实例与其关联的功率分立器件对象之间的关系。

监控 PMTR 指令
使用 PlantPAx 过程对象库中的操作员面板进行监控。
影响数学状态标志
编号
严重/轻微故障
没有特定于此指令的故障。请参见“数组索引编制”,了解关于数组索引故障的信息。
执行
梯形图
条件/状态 | 执行的操作 |
|---|---|
预扫描 | 放弃首次扫描前收到的任何命令。电机断电,并被视为已受控停止。 |
指令首次运行 | 放弃首次扫描前收到的任何命令。对电机状态进行评估,并使指令与电机的当前状态一致,就像选择了手控命令源一样。 |
梯级输入条件为假 | 处理方式与通过命令停用电机时相同。电机输出断开,电机命令源在 HMI 上显示为程序停用。将清除所有报警。梯级输出条件仍旧为假。 |
梯级输入条件为真 | 将梯级输出条件设置为梯级输入条件。 指令执行。 |
后扫描 | 梯级输出条件设置为假。 |
功能块图
条件/状态 | 执行的操作 |
|---|---|
预扫描 | 放弃首次扫描前收到的任何命令。电机断电,并被视为已受控停止。 |
指令首次运行 | 放弃首次扫描前收到的任何命令。对电机状态进行评估,并使指令与电机的当前状态一致,就像选择了手控命令源一样。 |
指令首次扫描 | 请参阅“功能块图”表中的“指令首次运行”行。 |
EnableIn 为假 | 处理方式与通过命令停用电机时相同。电机输出断开,电机命令源在 HMI 上显示为程序停用。将清除所有报警。EnableOut 设置为假。 |
EnableIn 为真 | EnableOut 设置为真。 指令执行。 |
后扫描 | EnableIn 和 EnableOut 位设置为假。 |
结构化文本
在结构化文本中,EnableIn 在普通扫描期间始终为真。因此,如果指令处于由逻辑激活的控制路径中,指令将会执行。
条件/状态 | 执行的操作 |
|---|---|
预扫描 | 请参阅“功能块图”表中的“预扫描”行。 |
指令首次运行 | 请参阅“功能块图”表中的“指令首次运行”行。 |
EnableIn 为真 | 请参阅“功能块图”表中的“EnableIn 为真”行。 |
后扫描 | 请参阅“功能块图”表中的“后扫描”行。 |
示例
梯形图

功能块图

结构化文本
PMTR(MyNG_PMTR, MyNG_PMTR_Ref_Ctrl_Set, MyNG_PMTR_Ref_Ctrl_Cmd, MyNG_PMTR_Ref_Ctrl_Sts, MyNG_Bus[23], 0)
提供反馈