搜索
Studio 5000 Logix Designer 联机帮助
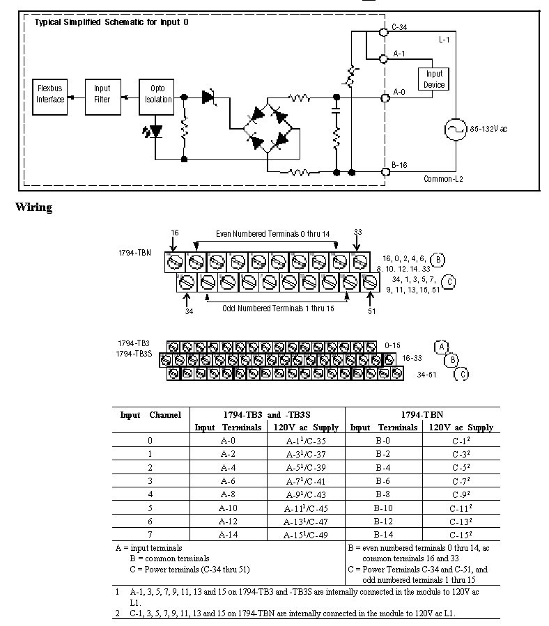
布线图 - 1794-IA8
1794-IA8 的推荐终端基座是 1794-TBN。下面显示了 1794-TBN 的布线图。1794-IA8 的其它兼容终端基座包括 1794-TB3、1794-TB3S 和 1794-TB2,也显示在下图中。
输入 0 的典型简化示意图
模块 (Module) 信息
提供反馈
对本文档有问题或反馈吗? 请在
这里提交您的反馈
。
Normal