过程许可 (PPERM)
此信息适用于 CompactLogix 5380P、ControlLogix 5580P 和 ControlLogix 5590P 控制器。
过程许可 (Process Permissive, PPERM) 指令收集或汇总允许设备接通的许可条件。在大多数情况下,许可条件必须为真才能接通设备。设备接通后,许可将被忽略。
PPERM 指令提供以下功能:
- 许可输入正常 (OK) 检查。评估输入。如果所有输入均处于配置的正常 (OK) 状态,则指令会将“所有许可正常 (OK)”状态设置为真。
- 许可绕过。评估配置为许可条件的输入:这些输入要么不可绕过,要么可绕过(Cfg_Bypassable.x = 1)且已设置为绕过状态(MSet_Bypass.x = 1)。如果这些条件都处于其配置的正常 (OK) 状态,则指令会将“所有不可绕过许可正常 (OK)”状态设置为真。
- 汇总状态。将 32 个许可态输入条件汇总为两个主状态位:
- Sts_PermOK.指示无论绕过状态如何,所有许可条件都已清除(无论绕过状态如何,都已准备好运行)。
- Sts_NBPermOK.指示所有无法绕过的许可条件均已清除,所有可绕过的许可条件均已清除或已绕过(如果绕过许可,则随时可运行)。
可用语言
梯形图

功能块图

结构化文本
PPERM (PPERM tag);
操作数
重要提示:
以下情况下会导致运行出现意外:
- 输出标签操作数被覆盖。
- 结构操作数的成员被覆盖。
- 除非另外指定,否则结构操作数由多条指令共用。
指令中混用数据类型时,需遵从相关的数据转换规则。请参阅 数据转换。
配置操作数
操作数 | 类型 | 格式 | 说明 |
|---|---|---|---|
PlantPAx Control | P_PERMISSIVE | 标签 | 指令正确运行所需的数据结构。 |
P_PERMISSIVE 结构
公共成员是可通过编程方式访问的标准可见标签成员。专用隐藏成员用于 HMI 面板中,无法通过编程方式访问。专用成员在公共成员后面的单独表中列出。
公共输入成员 | 数据类型 | 说明 |
|---|---|---|
EnableIn | BOOL | 启用输入 - 系统定义的参数 默认值为真。 |
Inp_InitializeReq | BOOL | 1 = 请求初始化指令。指令通常在首次运行时进行初始化。重新初始化时使用此请求。该指令自动清除该操作数。 默认值为真。 |
Inp_Perm00 | BOOL | 许可条件 00,如果处于配置的正常 (OK) 状态,则可以接通。 默认值为真。 |
Inp_Perm01 | BOOL | 许可条件 01,如果处于配置的正常 (OK) 状态,则可以接通。 默认值为真。 |
Inp_Perm02 | BOOL | 许可条件 02,如果处于配置的正常 (OK) 状态,则可以接通。 默认值为真。 |
Inp_Perm03 | BOOL | 许可条件 03,如果处于配置的正常 (OK) 状态,则可以接通。 默认值为真。 |
Inp_Perm04 | BOOL | 许可条件 04,如果处于配置的正常 (OK) 状态,则可以接通。 默认值为真。 |
Inp_Perm05 | BOOL | 许可条件 05,如果处于配置的正常 (OK) 状态,则可以接通。 默认值为真。 |
Inp_Perm06 | BOOL | 许可条件 06,如果处于配置的正常 (OK) 状态,则可以接通。 默认值为真。 |
Inp_Perm07 | BOOL | 许可条件 07,如果处于配置的正常 (OK) 状态,则可以接通。 默认值为真。 |
Inp_Perm08 | BOOL | 许可条件 08,如果处于配置的正常 (OK) 状态,则可以接通。 默认值为真。 |
Inp_Perm09 | BOOL | 许可条件 09,如果处于配置的正常 (OK) 状态,则可以接通。 默认值为真。 |
Inp_Perm10 | BOOL | 许可条件 10,如果处于配置的正常 (OK) 状态,则可以接通。 默认值为真。 |
Inp_Perm11 | BOOL | 许可条件 11,如果处于配置的正常 (OK) 状态,则可以接通。 默认值为真。 |
Inp_Perm12 | BOOL | 许可条件 12,如果处于配置的正常 (OK) 状态,则可以接通。 默认值为真。 |
Inp_Perm13 | BOOL | 许可条件 13,如果处于配置的正常 (OK) 状态,则可以接通。 默认值为真。 |
Inp_Perm14 | BOOL | 许可条件 14,如果处于配置的正常 (OK) 状态,则可以接通。 默认值为真。 |
Inp_Perm15 | BOOL | 许可条件 15,如果处于配置的正常 (OK) 状态,则可以接通。 默认值为真。 |
Inp_Perm16 | BOOL | 许可条件 16,如果处于配置的正常 (OK) 状态,则可以接通。 默认值为真。 |
Inp_Perm17 | BOOL | 许可条件 17,如果处于配置的正常 (OK) 状态,则可以接通。 默认值为真。 |
Inp_Perm18 | BOOL | 许可条件 18,如果处于配置的正常 (OK) 状态,则可以接通。 默认值为真。 |
Inp_Perm19 | BOOL | 许可条件 19,如果处于配置的正常 (OK) 状态,则可以接通。 默认值为真。 |
Inp_Perm20 | BOOL | 许可条件 20,如果处于配置的正常 (OK) 状态,则可以接通。 默认值为真。 |
Inp_Perm21 | BOOL | 许可条件 21,如果处于配置的正常 (OK) 状态,则可以接通。 默认值为真。 |
Inp_Perm22 | BOOL | 许可条件 22,如果处于配置的正常 (OK) 状态,则可以接通。 默认值为真。 |
Inp_Perm23 | BOOL | 许可条件 23,如果处于配置的正常 (OK) 状态,则可以接通。 默认值为真。 |
Inp_Perm24 | BOOL | 许可条件 24,如果处于配置的正常 (OK) 状态,则可以接通。 默认值为真。 |
Inp_Perm25 | BOOL | 许可条件 25,如果处于配置的正常 (OK) 状态,则可以接通。 默认值为真。 |
Inp_Perm26 | BOOL | 许可条件 26,如果处于配置的正常 (OK) 状态,则可以接通。 默认值为真。 |
Inp_Perm27 | BOOL | 许可条件 27,如果处于配置的正常 (OK) 状态,则可以接通。 默认值为真。 |
Inp_Perm28 | BOOL | 许可条件 28,如果处于配置的正常 (OK) 状态,则可以接通。 默认值为真。 |
Inp_Perm29 | BOOL | 许可条件 29,如果处于配置的正常 (OK) 状态,则可以接通。 默认值为真。 |
Inp_Perm30 | BOOL | 许可条件 30,如果处于配置的正常 (OK) 状态,则可以接通。 默认值为真。 |
Inp_Perm31 | BOOL | 许可条件 31,如果处于配置的正常 (OK) 状态,则可以接通。 默认值为真。 |
Inp_BypassActive | BOOL | 1 = 许可绕过当前处于活动状态。 默认值为假。 |
Cfg_OKState | DINT | 相应位指示每个输入的哪个状态(0 或 1)可以接通。 默认值为 2#1111_1111_1111_1111_1111_1111_1111_1111。 |
Cfg_Bypassable | DINT | 设置位指示可以绕过的条件。 默认值为 2#0000_0000_0000_0000_0000_0000_0000_0000。 |
Cfg_HasMoreObj | BOOL | 1 = 通知 HMI 可使用包含更多信息的对象。 默认值为假。 |
Cfg_HasNav | DINT | 设置位以指示启用的导航按钮。 默认值为 2#0000_0000_0000_0000_0000_0000_0000_0000。 |
公共输出成员 | 数据类型 | 说明 |
|---|---|---|
EnableOut | BOOL | 启用输出 - 系统定义的参数 |
Sts_Initialized | BOOL | 1 = 指令已初始化。使用 Inp_InitializeReq 重新初始化。 |
Sts_PermOK | BOOL | 总体许可状态(1 = 可以接通)。 |
Sts_NBPermOK | BOOL | 不可绕过许可状态(1 = 所有不可绕过的许可均可以接通)。 |
Sts_BypActive | BOOL | 1 = 许可绕过处于活动状态(忽略可绕过的许可)。 |
Sts_Perm | DINT | 单独的许可状态(1 = 正常 (OK),0 = 不接通)。 |
专用输入成员 | 数据类型 | 说明 |
|---|---|---|
MSet_Bypass | DINT | 单个条件维护绕过切换。 默认值为 2#0000_0000_0000_0000_0000_0000_0000_0000。 |
专用输出成员 | 数据类型 | 说明 |
|---|---|---|
不适用 | N/A | 不适用 |
操作
下图展示了 PPERM 指令的功能:

HMI 字符串配置
配置 HMI 面板(FT 视图)和 Logix Designer 配置对话框的字符串。字符串将设置为标签项的扩展属性。仅配置 Logix Designer 中的字符串。
- 说明
- 图形符号的标签
- 用于 HMI 面板调用的显示库
- 指令名称
- 区域名称
- URL 链接
- 输入条件文本
- 导航路径
- 更多信息
监控 PPERM 指令
使用 PlantPAx 过程对象库中的操作员面板进行监控。
影响数学状态标志
编号
严重/轻微故障
没有特定于此指令的故障。请参见“数组索引编制”,了解关于数组索引故障的信息。
执行
梯形图
条件/状态 | 执行的操作 |
|---|---|
预扫描 | 梯级输出条件设置为假。 |
指令首次运行 | 指令正常执行。 |
梯级输入条件为假 | 梯级输出条件设置为假。 如果该指令处于脱机扫描状态,则将摘要许可正常 (OK) 状态位设置为假。 仅为配置为绕过的条件设置单独的许可绕过。将清除不可绕过的输入的所有 MSet。 |
梯级输入条件为真 | 将梯级输出条件设置为梯级输入条件。 指令执行。 |
后扫描 | 梯级输出条件设置为假。 |
功能块图
条件/状态 | 执行的操作 |
|---|---|
预扫描 | EnableOut 设置为假。 |
指令首次运行 | 指令正常执行。 |
指令首次扫描 | 请参阅“功能块图”表中的“指令首次运行”行。 |
EnableIn 为假 | EnableOut 设置为假。 如果该指令处于脱机扫描状态,则将摘要许可正常 (OK) 状态位设置为假。 仅为配置为绕过的条件设置单独的许可绕过。将清除不可绕过的输入的所有 MSet。 |
EnableIn 为真 | EnableOut 设置为真。 指令执行。 |
后扫描 | EnableIn 和 EnableOut 位设置为假。 |
结构化文本
在结构化文本中,EnableIn 在普通扫描期间始终为真。指令在处于由逻辑激活的控制路径中时执行。
条件/状态 | 执行的操作 |
|---|---|
预扫描 | 请参阅“功能块图”表中的“预扫描”行。 |
指令首次运行 | 请参阅“功能块图”表中的“指令首次运行”行。 |
EnableIn 为真 | 请参阅“功能块图”表中的“EnableIn 为真”行。 |
后扫描 | 请参阅“功能块图”表中的“后扫描”行。 |
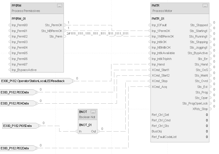
示例
梯形图


功能块图

结构化文本
P182_Motor_1Perm.Inp_BypActive := P182_Motor.Sts_BypActive;
PPERM(P182_Motor_1Perm);
P182_Motor.Inp_1PermOK := P182_Motor_1Perm.Sts_PermOK;
P182_Motor.Inp_1NBPermOK := P182_Motor_1Perm.Sts_NBPermOK;
P182_Motor.Inp_Hand := E300_P182:I.OperatorStationLocalLEDReadback;
P182_Motor.XCmd_Start1 := E300_P182:I.Pt03Data;
P182_Motor.XCmd_Start2 := E300_P182:I.Pt04Data;
P182_Motor.XCmd_Stop := NOT(E300_P182:I.Pt05Data);
P182_Motor.XCmd_Acq := E300_P182:I.Pt02Data;
PMTR_ci(P182_Motor,P182_CtrlSet,P182_CtrlCmd,P182_CtrlSts);
提供反馈