离合器制动器接线-编程示例
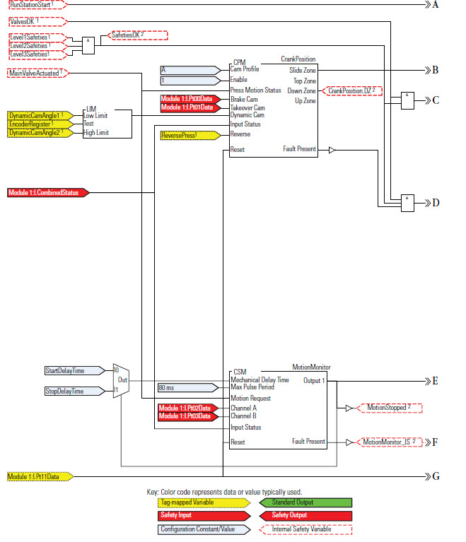
下面的示例说明了一些金属成形指令在压力机安全应用中的用法,这些指令包括离合器-制动器指令(CBIM、CBSSM 和 CBCM)、凸轮轴运动监视 (CSM) 指令及曲柄轴位置监视 (CPM) 指令。
接线图

编程图


梯形图



如图所示,使用编程软件配置
Guard I/O
模块的输入和测试输出参数。模块定义

Rockwell Automation 建议为
电子密钥
(Electronic Keying) 列表选择精确匹配
(Exact Match)。也可以选择兼容匹配
(Compatible Match)。模块输入配置

模块测试输出配置

提供反馈