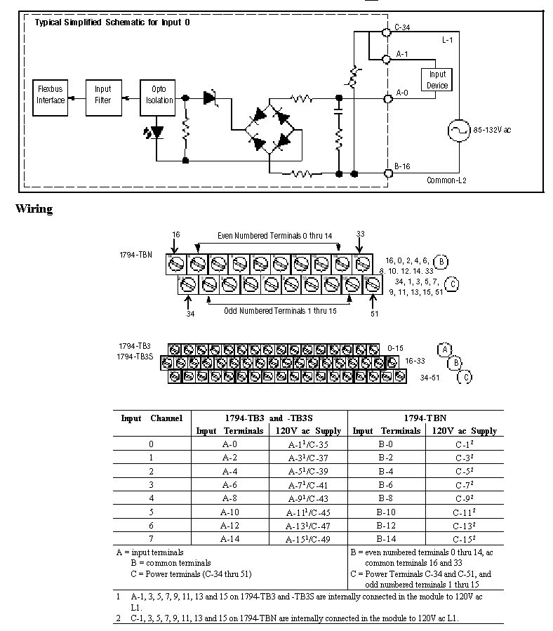
Wiring Diagram 1794-IA8
The recommended Terminal Base for the 1794-IA8 is the 1794-TBN. A wiring diagram to the 1794-TBN is shown below. Other compatible Terminal Bases for the 1794-IA8 include the 1794-TB3, 1794-TB3S, and the 1794-TB2 and are also shown below.
Typical Simplified Schematic for Input 0

Provide Feedback