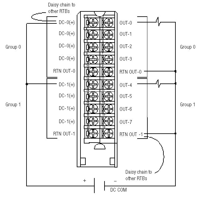
Wiring Diagram 1756-OB8
All terminal s with the same name are connected on the module. For example, DC COM can be connected to either terminal marked RTN OUT-1.
When you daisy chain from a group to another RTB, always connect the daisy chain to the terminal directly connected to the supply wire, as shown.
This wiring example shows a single voltage source.
![]() | ![]() |
Provide Feedback

